* 新聞詳情- */>
您當前的位置:首頁企業(yè)動態(tài)行業(yè)動態(tài)
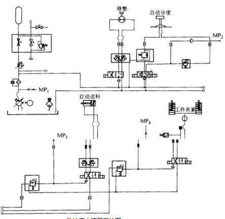
液壓與氣動技術在磨床廠家制造的磨床,工具磨床,精密磨床,平面磨床和數控磨床行業(yè)中是比較新的技術,現代液壓、氣動 設備只用一些簡單的元件就能很經濟地將機械能轉化成液壓能。這種 流體的能量能比較容易地實現方向、速度和力的控制,因此液壓傳動 系統被廣泛應用到磨床廠家制造的磨床,工具磨床,精密磨床,平面磨床和數控磨床主軸夾緊、主軸軸承潤滑、回轉工作臺、 自動換刀裝置、工件夾緊裝置、自動修整裝置等結構。磨床廠家制造的磨床,工具磨床,精密磨床,平面磨床和數控磨床液壓系統圖如下圖所示。

磨床廠家制造的磨床,工具磨床,精密磨床,平面磨床和數控磨床 液壓系統圖